Texas Instruments TDP142 DisplayPort™ 8.1Gbps Linear Redrivers
Texas Instruments TDP142 DisplayPort™ 8.1Gbps Linear Redrivers is a position-independent device. The TDP142 can be placed inside the source, cable, or sink, effectively providing a "negative loss" component to the overall link budget. The device complies with the VESA DisplayPort standard Version 1.4. It also supports a 1 to 4-lane Main Link interface signaling up to HBR3 (8.1Gbps per lane). The TDP142 operates on a single 3.3V supply and comes in a commercial temperature range (TDP142) and industrial temperature range (TDP142I). To compensate for cable and board trace loss due to intersymbol interference (ISI), the device provides several levels of receive linear equalization.Features
- DisplayPort 1.4 up to 8.1Gbps (HBR3)
- Linear redriver with up to 14dB equalization
- Transparent to DisplayPort link training
- Configuration through GPIO or I2C
- Hot-plug capable
- Ultra-low-power architecture
- Support DisplayPort dual-mode standard version 1.1 (AC-coupled HDMI)
- -40°C to 85°C (TDP142I) Industrial temperature range
- 0°C to 70°C (TDP142) Commercial temperature range
- 4mm x 6mm, 0.4mm Pitch WQFN package
Applications
- Tablets, notebooks, desktops PC
- Active cables
- Monitors
- Docking stations
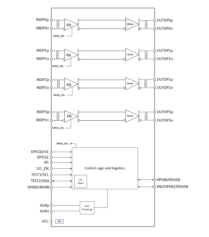
Block Diagram
Published: 2018-11-15
| Updated: 2023-07-20
